tutoriel

Comment dessiner un schéma unifilaire ?

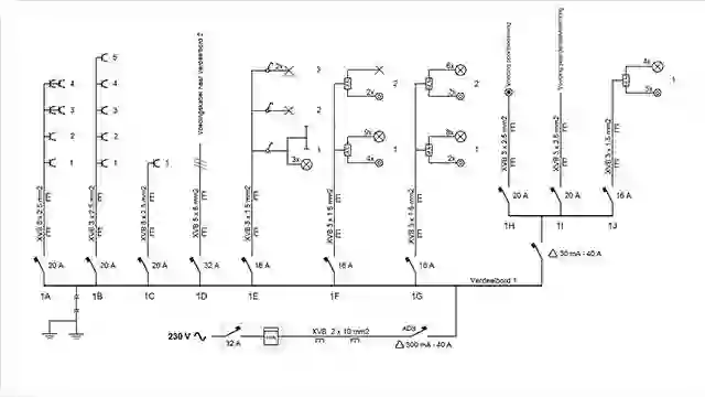
Le schéma unifilaire représente toutes les canalisations, câbles et éléments de l’installation électrique à l’aide de symboles spécifiques.

Qu’est-ce qu’un schéma unifilaire?

L’ensemble de l’installation électrique de votre maison comprend différents conduits ou canalisations, câbles, éléments et appareils, reliés entre eux ou non.

Pour représenter de manière claire et synoptique cet ensemble, on a développé une sorte de langage universel qui permet de représenter schématiquement l’organisation des canalisations, câbles et appareils par une série de symboles.

À quoi ressemble un schéma unifilaire?

Un schéma unifilaire se compose de traits, de lettres, de numéros et de symboles.

  • Chaque circuit est désigné par une lettre. Les disjoncteurs dans l’armoire électrique sont désignés par la même lettre.
  • Par circuit, chaque point d’utilisation doit être numéroté.
  • Les différents éléments formant l’installation sont représentés à l’aide de symboles (voir les directives du RGIE)

          - Les types de canalisation
    
          - La section et le nombre de conducteurs de ces canalisations
    
          - Le mode de pose (apparent ou encastré)
    
          - Le type et les caractéristiques des dispositifs de sécurité (différentiels, disjoncteurs, etc.)
    
          - Les interrupteurs o les boîtes de dérivation/de connexion
    
          - Les socles des prises de courant o les points lumineux
    
          - Les appareils d’utilisation fixes. 
    
  • Le schéma unifilaire ne tient pas compte de l’emplacement effectif des différents éléments de l’installation dans votre habitation. Ces emplacements sont représentés sur le schéma de position.
  • Pour pouvoir dessiner et lire un schéma électrique, il est évidemment utile de connaître les symboles. Conformément aux directives du RGIE (Règlement général pour les installations électriques).
  • Toutes les dispositions légales sont résumées sur le site du gouvernement
Astuce!

Le schéma unifilaire peut être tout simplement dessiné à la main. Si vous préférez utiliser un logiciel de dessin professionnel, rendez-vous sur l’internet et tapez "schéma unifilaire" dans un moteur de recherche.

Conseils bricolage

Tutorial - Elektra - Comment faire un plan électrique d'une maison ? - Thumbnail
Comment faire un plan électrique d'une maison ? tutoriel
Tutorial - Elektra - Comment faire un schéma de position de l'installation électrique ? - Thumbnail
Comment faire un schéma de position de l'installation électrique ? tutoriel
Tutorial - Elektra - Symboles électriques : quelle est leur signification ? - Thumbnail
Symboles électriques : quelle est leur signification ? tutoriel