stappenplan

Hoe teken ik zelf een eendraadsschema?

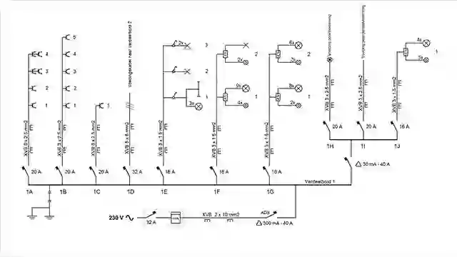
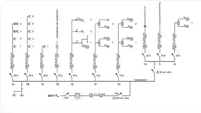
Een ééndraadschema is een schematische weergave van alle leidingen, kabels en elementen van de elektrische installatie door middel van specifieke symbolen.

Wat is een ééndraadsschema?

De volledige elektrische installatie van je woning bestaat uit verschillende leidingen, kabels en elektrische elementen, die al dan niet onderling verbonden zijn.

Om dit geheel duidelijk en planmatig in kaart te brengen is er een soort universele taal ontwikkeld in de vorm van een ééndraadschema.

Hierop wordt de verdeling van alle leidingen en kabels schematisch weergegeven door middel van een reeks elektrische symbolen.

Hoe ziet een ééndraadschema er uit?

Een ééndraadschema wordt samengesteld uit letters, nummers en specifieke symbolen.

  • Alle leidingen worden met een letter aangeduid. De schakelaars in de zekeringkast worden met dezelfde letters gemerkt.
  • Per stroombaan wordt elk aftakpunt genummerd.
  • Vervolgens duid je onderstaande elementen aan met behulp van symbolen (kijk hiervoor ook zeker de richtlijnen van het AREI na)

          - De leidingtypen
    
          - De doorsnede en het aantal geleiders van deze leidingen
    
          - De plaatsingswijze (inbouw of niet)
    
          - Het type en de kenmerken van de automatische differentieelschakelaars
    
          - De schakelaars
    
          - De aftakdozen
    
          - De stopcontacten
    
          - De lichtpunten
    
  • De exacte plaats van de verschillende elektrische elementen in de woning is bij een ééndraadschema niet belangrijk. Hiervoor dient het situatieschema.

  • Om een elektrisch schema te kunnen lezen of zelf uit te tekenen, is het handig om de verschillende elektrische symbolen te kunnen herkennen en gebruiken. Deze zijn in overeenstemming met het AREI (Algemeen Reglement voor Elektrische Installaties).
  • Alle wettelijke bepalingen vind je op de website van de overheid terug.
Opmaak ééndraadsschema

De opmaak van eendraadschema mag gerust met de hand gemaakt worden, maar wie liever professioneel aan de slag wil kan daarvoor tekenprogramma’s terugvinden op het internet (Google: ‘eendraadsschema’).

Meer klusadvies

Tutorial - Elektra - Hoe maak ik zelf een elektriciteitsplan? - Thumbnail
Hoe maak ik zelf een elektriciteitsplan? stappenplan
Tutorial - Elektra - Hoe maak ik een situatieschema van de elektrische installatie?  - Thumbnail
Hoe maak ik een situatieschema van de elektrische installatie? stappenplan
Tutorial - Elektra - Wat betekenen de verschillende elektriciteit symbolen? - Thumbnail
Wat betekenen de verschillende elektriciteit symbolen? stappenplan
Dit stappenplan komt voor in